Meyer Home Plow Manual

Meyer Plow Troubleshooting Guide. Meyers E47 Troubleshooting Guide Does the snow plow angle to the right when the angle switch is pushed left? Is the ampere draw less than 100 amperes while trying to angle snow plow? Can the snow plow be angled by hand when the P.A To begin, please select your hydraulic unit from the list below

Meyer E58h Plow Troubleshooting
Meyer E58h Plow Troubleshooting from diagramlibrarybosh.z13.web.core.windows.net

• Both low and high beam lights are on at the same time Select an issue from below: • No low beam on plow light

Meyer E58h Plow Troubleshooting

Select an issue from below: • No low beam on plow light • Plow light flashes on/off with the turn signal Though we invented the snow plow, things aren't quite as simple as they were in 1926

Meyers Snow Plows Manual. Customer service homeplow by meyer 18513 euclid avenue cleveland ohio 44112 877 412 plow 7569 2; Sincerely 2; Table of contents 2; Thank you 2; Thank you for buying the homeplow by meyer as a new owner of hard working mechanical equipment we strongly urge you to spend quality time with this owner s manual it s easy to use and full of time saving tips that will enhance your. However, as with most machinery that is used out in the harsh winter elements, wear and tear can occur

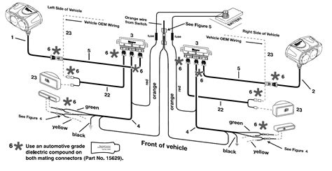
MeyerPlows.info Meyer Plow Wiring Identification Information.. Use our interactive program, the EZ Troubleshooter, to help you diagnose your snow plow problem quickly and easily In addition to raising and lowering the plow hydraulically, the model E-47, E-47H and